产品名称:METLAB汽车电子零部件电性能测试系统
产品型号:METLAB
产品品牌:TOPS
客服热线:400-68-17025(09:00 - 22:00)
服务承诺:真实描述正品销售售后保障
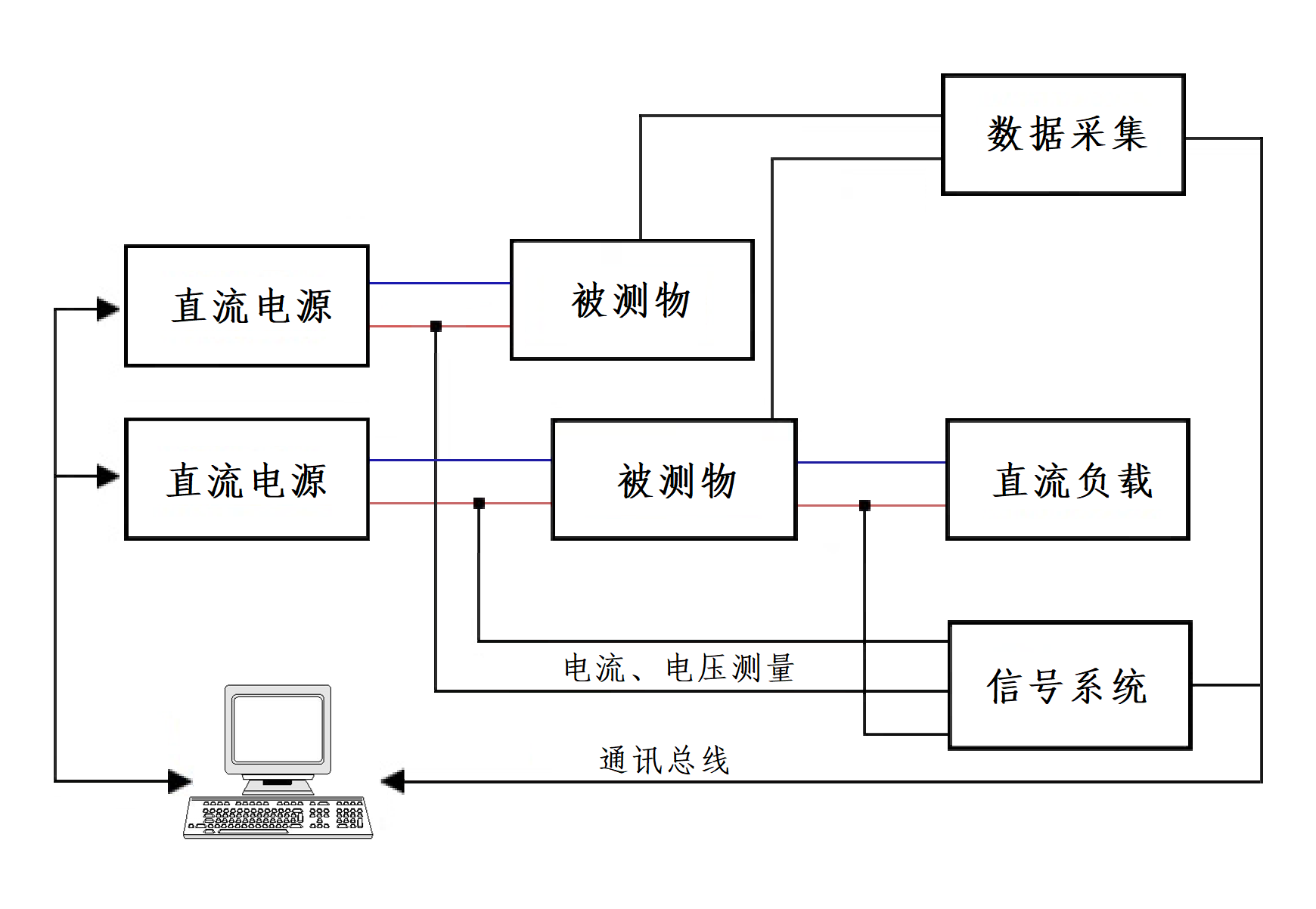
METLAB汽车电子零部件电性能测试系统由功率放大模块、智能电源、快速中断模块、系统控制软件、机柜、电脑及附件等组成,是TOPS根据各主流汽车公司相关标准技术要求定制而成。
本测试系统可为各汽车公司制定的电性能测试标准要求提供灵活的解决方案,应用于检测汽车零部件的功能检验和可靠性能检验,可满足GMW 3172、VW 80000、LV 124等汽车企业标准的测试要求。
●

功率放大模块主要功能:
● 双极性电压电流输出
● 电压和电流模式 CV/CC
● 可调测试带宽
● 直流补偿
● 功率放大
● 可调输出阻抗
● 短时负载电流
● 安全保护功能
● 负反馈调节
● 互锁/禁用
● 可联机工作
● 可编辑任意信号波形曲线
●
智能电源主要参数:
● 输出电压:±20V/±40V/±60V
● 输出电流:±20A/±16A/±10A/±8A/±4A
● 输出/吸收功率:320W/400W可叠加
● 3倍电流功能:短时负载电流增加到额定电流的3倍
● 上升/下降时间(CV模式,10%-90%负载):< 2.5 μs
● 上升/下降时间(CC模式,10%-90%负载):< 35 μs
●
快速中断模块主要参数:
1)电源线开关测试
● 开关:2 个线路开关,DC~+ 电源线,DC~- 接地线
● 被试设备电压:± 100 VDC
● 被试设备电流:在 25 °C,100 mA – 100 A
● 电流方向:双向
● 切换时间:< 200 ns (上升 / 下降时间)
● 中断保持时间:1 µs – 1 h
2)信号线、数据线开关测试
● 通道:16 个独立的可切换线路
● 被试设备电压:高达 ± 40 VDC
● 被试设备电流:在 25 °C,每通道 100 µA – 2 A
● 电流方向:双向
● 切换时间:< 1 µs (上升 / 下降时间)
● 中断保持时间:1 µs – 1 h
3)通用开关测试
● 电源线开关阻抗:< 50 mOhm
● 数据线开关阻抗:< 500 mOhm
● 内置短路开关(DC+ ~ DC-)阻抗:< 500 mOhm
●
测试项目:
1. 长时间过电压 Long-term overvoltage
2. 瞬态过电压 Transient overvoltage
3. 瞬态欠电压 Transient undervoltage
4. 跃变启动 Jump start
5. 甩负荷 Load dump
6. 叠加的交流电压 Superimposed alternating voltage
7. 供电电压缓慢下降和缓慢提升 Slow decrease and increase of the supply voltage
8. 供电电压缓慢下降快速提升 Slow decrease, quick increase of the supply voltage
9. 复位特性 Reset behavior
10. 短时中断 Short interruptions
11. 启动脉冲 Start pulses
12. 智能发电机调整装置的电压波动波形 Voltage curve with electric system control
13. 插脚中断 Pin interruption
14. 插头中断 Connector interruption
15. 极性变换 Reverse polarity
16. 接地偏移 Ground offset
17. 信号线路和负荷电路短路 Short circuit in signal circuit and load circuits
18. 绝缘电阻 Insulation resistance
19. 静止电流 Closed-circuit current
20. 击穿强度 Dielectric strength
21. 反馈 Backfeeds
22. 过电流 Overcurrents